服务热线
021-56052589
灌装行业、三段式气动执行器0°、45°、90°
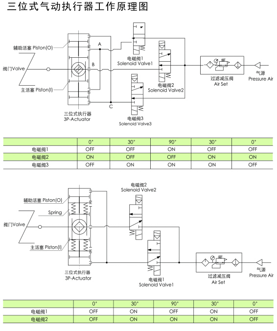
【产品简介】气动执行器,三段式气动执行器,三段式FLO气动执行器是一种特殊规格的执行机构,提供了0°、45°、90°或0°、90°、180°的三位式操作方式。中间位置是依靠两个辅助活塞的移动产生的机械制动来实现的。中间位置是可调的,如90°行程的执行器能提供20°、30°、50°、70°等的中间位置。
灌装行业、三段式气动执行器0°、45°、90°
【产品特征】气源接口及顶部安装孔尺寸 符合VDI/VDE3845 NAMUR标准底部安装孔尺寸符合IS05211,DIN3337标准结构形式:三位式行程:90°、120°、180°作用形式:单作用,双作用始终点可调±5°任意位置可锁定密封件适用温度:NT(-20℃~+80℃):三元乙丙(EPDM)LT(-40℃~+80℃):硅橡胶HT(-15℃~+150℃):氟橡胶大耐压力:10bar缸体材料:铝合金+阳极氧化、铝合金覆塑输出轴材质:45#调质+电镀活塞材质:铝合金+阳极氧化可配套阀门:球阀、蝶阀、旋塞阀、偏心旋转阀等【售后服务】客户购买我们的产品,仅仅是与我司交往的开始,是售后服务部工作的开始,客户在使用我们产品的整个阶段内,我们售后服务部会以周到,热忱,细致,及时的服务,让客户轻松自如,无的使用我们阀门的产品,真正体会到我们给客户带来的方便和给客户创造的利润价值,让客户买到更放心的产品。。
,在大中华区已经形成了执行器、回信器、球阀、蝶阀、闸阀、止回阀等十几个系类产品,并通过了ISO,CE,GB等产品质量标准体系认证。阀门系类产品已经广泛应用于环保、食品、化工、冶金、水电及机械等行业,销售及售后服务涵盖中国32个省市,产品质量及售后服务一致受到使用单位好评。





1.产品介绍




1-气动头-气动执行器标准:阀门双作用气动执行器规格| AT-32,AT-52,AT-63,AT-75,AT-83,AT-92,AT-105,AT-125,AT-140,AT-160,AT-190,AT-210,AT-240,AT-270,AT-300
2-气动头-气动执行器标准:阀门单作用气动执行器规格| ATSR-32,ATSR-52,ATSR-63,ATSR-75,ATSR-83,ATSR-92,ATSR-105,ATSR-125,ATSR-140,ATSR-160,ATSR-190,ATSR-210,ATSR-240,ATSR-270,ATSR-300
3-气动头-气动执行器标准:阀门双作用气动执行器规格 AT-32,AT-52,AT-63,AT-75,AT-88,AT-100,AT-115,AT-125,AT-145,AT-160,AT-100,AT-200,AT-240,AT-270,AT-300,AT-350,AT-400
4-气动头-气动执行器标准:阀门双作用气动执行器规格| ZT050D,ZT063D,ZT075D,ZT088D,ZT100D,ZT125D,ZT145D,ZT160D,ZT180D,ZT200D,ZT240D,ZT270D,ZT300D,ZT350D,ZT400D
5-气动头-气动执行器标准:阀门单作用气动执行器规格| ZT050S,ZT063S,ZT075S,ZT088S,ZT100S,ZT125S,ZT145S,ZT160S,ZT180S,ZT200S,ZT240S,ZT270S,ZT300S,ZT350S,ZT400S
6-气动头-气动执行器标准:阀门双作用气动执行器规格 DR/SC00015,DR/SC00030,DR/SC00060,DR/SC00100,DR/SC00150,DR/SC00220,DR/SC00300,DR/SC00450,DR/SC00600,DR/SC00900,DR/SC01200,DR/SC02000,DR/SC03000,DR/SC05000,
在线留言
ONLINE MESSAGE